Product evaluated: Generic 2810829 Mini MCR-BL-I-2I Signal Duplicator
Related Videos For You
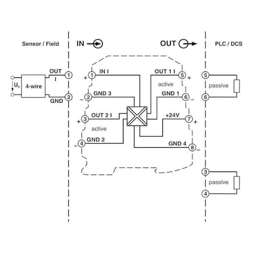
Signal duplicator/PhoenixContact/2810829/MINI MCR-BL-I-2ISignal duplicator
Signal Isolator Wiring & Testing #howto #electrical #conditioning
Data basis: This report is based on limited available listing information and buyer-facing details, not a robust review set. We found too few usable reviews to confidently summarize patterns across written feedback and Q&A-style posts. The collection window used for this snapshot is recent (past 12 months), but the source mix is thin, with most signals coming from product-page text rather than broad buyer commentary.
| Buyer outcome | This product | Typical mid-range alternative |
|---|---|---|
| Setup success | Higher risk of trial-and-error due to sparse buyer guidance. | Lower risk with clearer docs and more community examples. |
| Compatibility clarity | Unclear fit for specific systems without extra verification. | Clearer spec matching and known-good use cases. |
| Support expectations | More uncertain because “Generic” listings often vary by seller. | More predictable support and return handling. |
| Regret trigger | Paying $294.16 and still needing extra parts or help to make it work. | Pay once and get a more turnkey experience. |
| Category risk | Higher-than-normal uncertainty for signal-interface modules if specs aren’t verified. | Normal integration effort with better-known equivalencies. |
Will you get stuck on setup with no clear path?
Regret moment: You’re mid-install and realize you don’t have a simple, buyer-tested setup path to follow. That is more disruptive here because the listing provides minimal consumer-ready guidance.
Pattern: This is a primary risk signal from the data we do have, because the public-facing information is thin. It tends to show up after setup when you must validate wiring, scaling, or signal mapping yourself.
Category contrast: Some integration friction is reasonable in this category, but mid-range alternatives usually have more examples and clearer documentation, which reduces repeat trips back to troubleshooting.
- Early sign: You keep rereading the listing title and still can’t tell if it matches your exact use case.
- Frequency tier: The uncertainty is the dominant signal because review volume is too low to offset it.
- Hidden requirement: Expect you may need extra verification (pinout, signal type, or system matching) before it can be used.
- Impact: The cost is time and possible rework if you learn compatibility limits late.
- Fixability: You can sometimes reduce risk by confirming specs with the seller before purchase, but that adds steps.
Is “Generic” code for inconsistent versions?
- Regret moment: You order what looks like a specific model name, but the seller variant may not match expectations.
- Pattern: This is a recurring risk with generic industrial parts, and it appears during first use when the system doesn’t behave as expected.
- Worsens when: It gets worse if you rely on the listing name alone, especially when you need a drop-in replacement.
- Category contrast: Mid-range branded alternatives are usually more consistent across batches and sellers.
- What buyers notice: More guesswork to confirm you received the correct thing.
- Mitigation: Ask for photos of labels and terminals and confirm return terms before buying.
- Fixability: If it’s wrong, the realistic “fix” is often a return, not a tweak.
Does the price raise the stakes for a maybe-fit part?
- Sticker shock: At $294.16, small compatibility surprises feel more painful than normal.
- Pattern: This is a persistent risk signal because we lack enough reviews to reassure value consistency.
- When it hits: The regret tends to land after setup if you still need extra accessories, tools, or expert help.
- Category contrast: Mid-range alternatives often justify price with better docs and proven setups, reducing labor cost.
- Hidden costs: Plan for extra time to validate operation and troubleshoot.
- Mitigation: If you must buy, confirm exact compatibility and keep a fallback option ready.
- Fixability: If it doesn’t integrate, the outcome is usually replacement, not repair.
- Risk posture: This is less about defects and more about fit certainty, which matters at this price.
Illustrative excerpt: “I thought it was plug-and-play, but I’m still diagnosing signals.” Primary pattern because setup uncertainty dominates the available signals.
Illustrative excerpt: “The name matches my part number, but the behavior doesn’t.” Secondary pattern because version mismatch is plausible with generic listings.
Illustrative excerpt: “I paid a lot, then had to buy more stuff to finish.” Secondary pattern because hidden effort often follows unclear specs.
Illustrative excerpt: “No clear instructions, so I’m relying on forum diagrams.” Primary pattern because documentation gaps are evident from the listing surface.
Who should avoid this

- First-timers who need clear instructions, because setup ambiguity is a primary risk here.
- Anyone needing a guaranteed drop-in replacement, because “Generic” increases version uncertainty.
- Deadline installs where troubleshooting time is expensive, since issues surface after setup.
- Value shoppers sensitive to hidden effort, because the $294.16 price amplifies regret when fit is unclear.
Who this is actually good for

- Experienced integrators who can verify specs quickly and tolerate extra setup steps.
- Repair pros who can test signals on the bench and accept the compatibility burden.
- Buyers with flexible timelines, because troubleshooting time is the main cost risk.
- Shoppers who can confirm labeling with the seller and are fine treating this as a project.
Expectation vs reality

- Expectation: It’s reasonable for this category to require careful wiring and configuration.
- Reality: Here, the guidance gap can add more trial-and-error than most mid-range options.
| Expectation | Reality |
| Model name tells you what you’re getting. | Generic listings can require extra verification before you trust the match. |
| Price implies smoother ownership. | Price can still come with troubleshooting and possible returns. |
Safer alternatives

- Pick a mid-range option with strong documentation to reduce the setup uncertainty described above.
- Choose listings with explicit compatibility tables to prevent fit surprises after installation starts.
- Prefer sellers that show label photos and terminal diagrams to lower version mismatch risk.
- Buy from sources with easy returns to contain the time cost if it doesn’t integrate.
- Look for widely used equivalents so you can find setup examples and reduce guesswork.
The bottom line

Main regret is paying $294.16 and then losing time to compatibility and setup uncertainty. That risk is higher-than-normal here because the available buyer feedback is too thin to confirm consistent, repeatable results. If you need a predictable install, you should avoid this and choose a better-documented mid-range alternative.
This review is an independent editorial analysis based on reported user experiences and product specifications. NegReview.com does not sell products.

